ГОСТы сталей. ГОСТ 19127-73
ГОСТ 19127-73
Группа В42
МЕЖГОСУДАРСТВЕННЫЙ СТАНДАРТ
НАКЛАДКИ ДВУХГОЛОВЫЕ К РЕЛЬСАМ ТИПА Р43
Конструкция и размеры
Double-headed fish plates for P43 rails.
Design and dimensions
ОКП 11 3100
Дата введения 1975-01-01
УТВЕРЖДЕН Постановлением Государственного комитета стандартов Совета Министров СССР от 14 сентября 1973 г. N 2157.
ВЗАМЕН ГОСТ 4133-54 в части накладок к рельсам типа Р43
Ограничение срока действия снято по протоколу N 4-93 Межгосударственного Совета по стандартизации, метрологии и сертификации (ИУС 4-94)
ПЕРЕИЗДАНИЕ (август 1998 г.) с Изменением N 1, утвержденным в июне 1985 г. (ИУС 9-85)
1. Настоящий стандарт распространяется на стыковые двухголовые накладки к железнодорожным рельсам типа Р43.
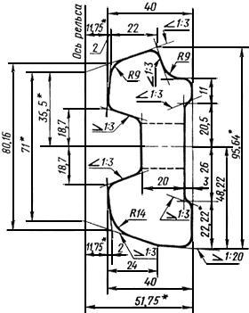
2. Конструкция и размеры накладок должны соответствовать указанным на черт.1 (расчетные данные указаны в приложении).
Черт.1

Черт.1
________________
* Размеры для справок
3. Исполнения накладок и расположение болтовых отверстий с наружной стороны накладок должны соответствовать указанным на черт.2.
Черт.2

Черт.2
________________
* Размеры для справок
Выбор исполнения накладок устанавливается по согласованию между изготовителем и потребителем.
Условное обозначение накладки к рельсам типа Р43 исполнения 1:
Накладка 1Р43 ГОСТ 19127-73
То же, исполнения 2.
Накладка 2Р43 ГОСТ 19127-73.
(Измененная редакция, Изм. N 1).
4. Радиусы закруглений, не указанные на чертеже, выполняются размером 2-6 мм.
5. Предельные отклонения по размерам накладки в миллиметрах должны соответствовать указанным ниже:
По размерам болтовых отверстий со стороны продавливания | ±0,5 | |||
По смещению отверстий от номинального расположения | ±1,0 | |||
По высоте | ||||
По толщине шейки | ±0,8 | |||
По длине | ±4,0 | |||
Высота накладки проверяется шаблоном по опорным поверхностям.
6. Размеры, на которые не установлены предельные отклонения, в готовых накладках не контролируются, но должны обеспечиваться технологией с точностью до ±1,0 мм.
7. Технические требования - по ГОСТ 4133-73.
ПРИЛОЖЕНИЕ (справочное). РАСЧЕТНЫЕ ДАННЫЕ
ПРИЛОЖЕНИЕ
Справочное
Площадь поперечного сечения проката, см | 26,65 |
Расстояние до центра тяжести, см: | |
от верха накладки | 4,92 |
от низа накладки | 4,53 |
от внешней грани | 1,88 |
Угол наклона осей к горизонту: | |
главной | -4° 03' |
нейтральной | 23° 08' |
Момент инерции, см | |
относительно центральных осей: | |
горизонтальной | 190,0 |
вертикальной | 27,1 |
центробежный | -11,6 |
относительно главных осей: | |
наибольший | 190,8 |
наименьший | 26,3 |
Момент сопротивления, см | |
по верху накладки | 38,9 |
по низу накладки | 42,1 |
по внешней грани (наибольший) | 14,4 |
Масса, кг: | |
1 м проката | 20,92 |
накладки исполнения 1 | 16,01 |
накладки исполнения 2 | 9,49 |
Примечание. Масса определена исходя из номинальных размеров и плотности стали 7850 кг/м.
ПРИЛОЖЕНИЕ. (Измененная редакция, Изм. N 1).
Текст документа сверен по:
официальное издание
Накладки двухголовые к рельсам
типов Р43, Р50, Р65 и Р75.
Конструкция и размеры.
ГОСТ 8193-73, ГОСТ 19127-73, ГОСТ 19128-73: Сб. ГОСТов. -
М.: ИПК Издательство стандартов, 1998
Разместите заказ
сами сделают вам предложение
