ГОСТы сталей. ГОСТ 7174-75
ГОСТ 7174-75*
Группа В42
ГОСУДАРСТВЕННЫЙ СТАНДАРТ СОЮЗА ССР
РЕЛЬСЫ ЖЕЛЕЗНОДОРОЖНЫЕ ТИПА Р50
Конструкция и размеры
Railway rails type P50.
Construction and dimensions
Дата введения 1977-01-01
ВВЕДЕН В ДЕЙСТВИЕ постановлением Государственного комитета стандартов Совета Министров СССР от 18 июня 1975 года N 1572
ПРОВЕРЕН в 1985 г. Постановлением Госстандарта от 09.04.85 N 1019 срок действия продлен до 01.01.92*
____________
* Ограничение срока действия снято постановлением Госстандарта СССР от 05.09.91 N 1424. (ИУС N 12, 1991 год). Примечание "КОДЕКС"
ВЗАМЕН ГОСТ 7174-65
ПЕРЕИЗДАНИЕ (декабрь 1987 г.) с Изменением N 1, утвержденным в апреле 1985 г. (ИУС 7-85).
1. Настоящий стандарт распространяется на закаленные и незакаленные железнодорожные рельсы типа Р50 и устанавливает их конструкцию и размеры.
Настоящий стандарт соответствует рекомендации СЭВ по стандартизации РС 1937-69.
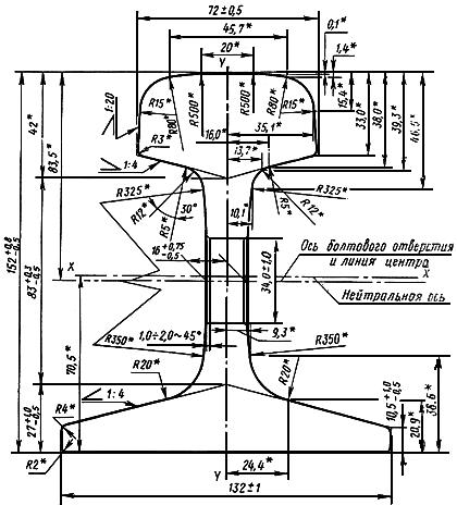
2. Конструкция и размеры поперечного сечения рельсов должны соответствовать указанным на черт.1, а расположение и размеры отверстий в шейке на концах рельсов - на черт.2.
По заказу потребителя рельсы могут быть изготовлены без отверстий в шейке и без закалки поверхности катания головки на одном или обоих концах.
Допускается по соглашению между изготовителем и потребителем изменение размещения отверстий на концах рельсов.
Черт. 1

________________
* Размеры обеспечиваются инструментом.
Черт. 1
Черт. 2

Примечание. Расположение болтовых отверстий контролируется по клиновой части пазухи.
Черт. 2
Условное обозначение железнодорожного рельса типа Р50:
Рельс Р50 ГОСТ 7174-75
4. Не допускается отклонение от симметричности профиля поперечного сечения рельса относительно его вертикальной оси: по подошве - более 1 мм и по головке - более 0,3 мм.
5. На кромках отверстий в шейке рельса должна быть снята фаска размером от 1 до 2 мм под углом около 45°.
На объемнозакаленных рельсах снятие фаски по ГОСТ 18267-82.
4, 5. (Измененная редакция, Изм. N 1).
6. Длина рельсов должна соответствовать указанной в таблице.
| Допускаемое отклонение по длине, мм, для рельсов | Наличие отверстий в шейке на концах рельса | |
закаленных* | незакаленных | ||
25,00 | ±9 | ±6 | На обоих концах |
24,92 | ±9 | ±6 | То же |
24,84 | ±9 | ±6 | " " |
25,00 | +10; -20 | ±20 | Без отверстий |
12,5 | ±7 | ±6 | На обоих концах |
12,52 | ±7 | ±6 | На одном конце |
12,46 | ±7 | ±6 | На обоих концах |
12,42 | ±7 | ±6 | То же |
12,38 | ±7 | ±6 | " " |
__________________
* Для поверхностно-закаленных по всей длине рельсов с нагрева токами высокой частоты допуски на длину должны устанавливаться одинаковыми с допусками для незакаленных рельсов.
7. Допускается контактная или газопрессовая сварка рельсов длиной до 25 м из рельсов длиной не менее 6 м, изготовленных из стали одного способа выплавки. Количество кусков в свариваемом рельсе должно определяться по соглашению между изготовителем и потребителем.
8. Технические требования для незакаленных рельсов из мартеновской стали - по ГОСТ 24182-80, для объемно-закаленных рельсов - по ГОСТ 18267-82.
9. Соответствие профиля рельсов размерам, установленным настоящим стандартом, должно определяться шаблонами на расстоянии не более 150-200 мм от торца контролируемого рельса. Применение других приборов запрещается.
10. Расчетные данные приведены в справочном приложении к настоящему стандарту.
ПРИЛОЖЕНИЕ (справочное)
ПРИЛОЖЕНИЕ
Справочное
Площадь поперечного сечения рельса, см | 65,99 |
Расстояние от центра тяжести, мм: | |
до низа подошвы | 70,5 |
до верха головки | 81,5 |
Момент инерции относительно осей, см | |
горизонтальной | 2011 |
вертикальной | 375 |
Момент сопротивления, см | |
по низу подошвы | 285 |
по верху головки | 247 |
по боковой грани подошвы | 55 |
Теоретическая линейная плотность одного метра рельса (при плотности стали 7830 кг/м |
|
Распределение металла по площади поперечного сечения рельса, % от всей площади: | |
в головке | 38,12 |
в шейке | 24,46 |
в подошве | 37,42 |
Текст документа сверен по:
официальное издание
Госстандарт СССР -
М.: Издательство стандартов, 1988
Разместите заказ
сами сделают вам предложение
